XHGFN接地故障有源全补偿装置
一、产品介绍
XHGFN接地故障有源全补偿装置适用于小电流接地方式(中性点不接地或经消弧线圈接地)的6-66kV配电网,可对接地电流中剩余的无功电流、有功电流和谐波电流进行全补偿,使补偿后的接地电流以及接地点电压接近于零,彻底消除接地电弧。从而降低人员触电伤害、减少弧光接地故障引发的火灾、设备烧毁等事故,大幅提高供电可靠性。
装置整体构成如下图所示:
DYB:曲折型接线电源变压器
SYB:耦合变压器
APC:有源补偿器
KZQ:控制器
XSQ:触摸屏
KM:真空开关
QF:三相低压断路器
二、产品功能及特点
1、主要功能
1)接地点电流实时测量功能
采用先进算法,可实时测量接地点故障电流。
2)无功、有功、谐波全电流补偿功能
采用幅值、相位、波形三参数调节有源补偿器(APC),实现对接地有功电流、无功电流、谐波电流的全电流快速准确补偿,可使补偿后的接地点电流和接地点对地电压接近于零。
3)高准确度选线功能
采用残流增量法(扰动法)、暂态法、有功法等综合算法进行接地选线,准确度高。
4)永久接地、瞬间接地自动识别功能
通过延时方式识别瞬时性和永久性单相接地故障。
5)接地消失自动退出功能
在系统单相接地故障消失后,自动退出补偿状态。
6)人机对话、远程通讯及其它功能
装置具有人机对话功能、自检功能、报警功能、记忆功能、显示功能、远传功能、自动闭锁功能、休眠功能、统计功能、录波功能等。
7)线路各相对地电压调压功能
装置除可用于进行全补偿消弧外,还可作为可调电源任意调节系统各相对地电压,可用于局放检测、系统接地或绝缘下降时的应急运行方式等。
2、装置特点
1)电源、补偿电流注入二合一功能
采用先进的“曲折型接线电源变”技术,通过一台变压器实现有源补偿器三相电源提供和补偿电流注入二合一功能,无需将补偿电流引入原有接地变。从而简化一次接线、减小安装施工工作量节省造价。
2)低压有源补偿器
有源补偿器APC采用耦合变压器与系统中性点连接,电力电子器件不承受高电压,无需串联,可靠性高。
3)与其他厂家消弧线圈配套
可与系统已安装的预调式消弧线圈配套使用进行全补偿消弧。
4)消弧线圈与全补偿消弧装置成套供货
对于未装设消弧线圈的场合,我公司可按用户要求提供消弧线圈与全补偿成套装置。
三、技术指标
1、主要技术指标
1)全补偿后接地点最大残流:≤5A(金属性接地)
≤0.5A(高阻接地)
2)全补偿残流稳定时间:≤150ms(金属性接地)
≤200ms(高阻接地)
3)高阻接地识别值:≮25kΩ
4)测量计算间隔时间:≤1s
5)防护等级:户外型不低于IP33、户内型不低于IP20
2、典型规格技术参数
以XHGFN-10kV/15A/N型为例:
1)电压等级:10kV
2)额定补偿电流:15A
3)电源变容量:200kVA
4)耦合变容量:100kVA
3、参考外形安装尺寸图
四、设备选型与安装说明
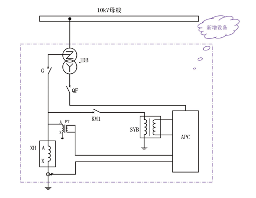
1、针对已装有自动跟踪消弧线圈的变电站
原有接地变压器无二次绕组或二次绕组富裕容量小于100kVA,需使用本装置电源变压器。一次接线示意图如下:
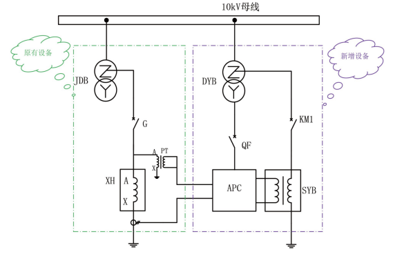
2、原有接地变压器带有二次绕组且二次绕组富裕容量不小于100kVA
使用原有接地变压器的二次绕组作为本装置有源补偿器的电源,原有接地变压器中性点作为补偿电流注入点,此时可省去本装置的电源变压器。
一次接线示意图如下:
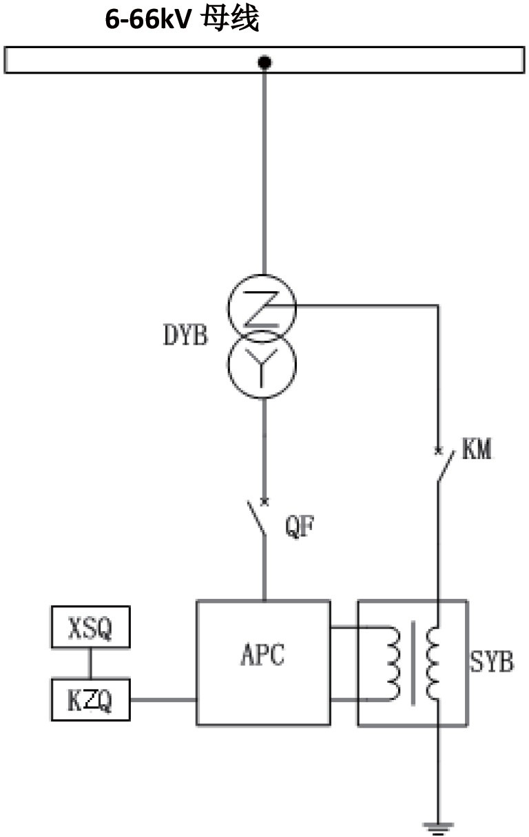
3、针对未装设消弧线圈且对地电容电流小于本装置额定补偿电流的变电站可直接安装使用本装置,一次接线示意如下:
4、针对未装设消弧线圈且对地电容电流较大的变电站
对于未装设自动跟踪消弧线圈且对地电容电流大于本装置额定补偿电流的系统,应同时装设自动跟踪消弧线圈和本装置。消弧线圈用于补偿系统电容电流中的大部分(一般应使补偿后的残流在10A以下),剩余无功电流及有功电流、谐波电流由本装置进行补偿。
我公司作为业界知名的消弧线圈主流供应商,可按用户要求提供本公司自产的调匝式自动跟踪消弧线圈与本装置成套供货。此种情况下,可仅使用一台接地变压器,节省造价和占地面积。一次接线示意图如下:
5、针对已装有非自动跟踪消弧线圈的变电站
我公司可将已装设的非自动跟踪消弧线圈改造为自动跟踪消弧线圈与本装置配套使用。

